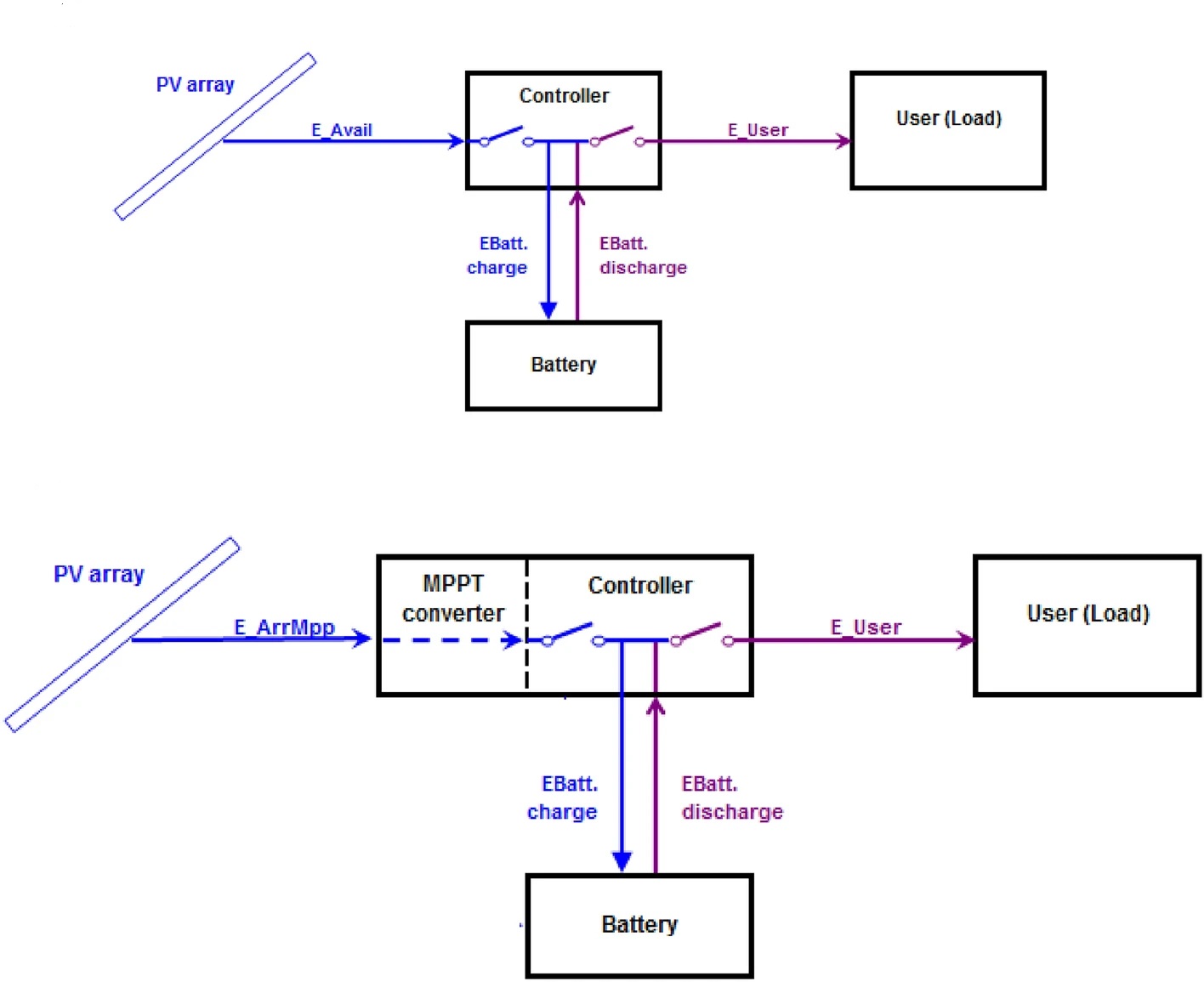
41598_2024_72606_Fig1_HTML

Share